MP-20C
-
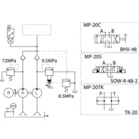
MP-20C
・高圧・低圧各々のポンプを組み合わせて、一つのモータで駆動し作業のスピードアップを目的としたポンプです。
・過負荷防止のための安全弁と圧力スイッチによる、二重の安全機構を持っております。
共通仕様
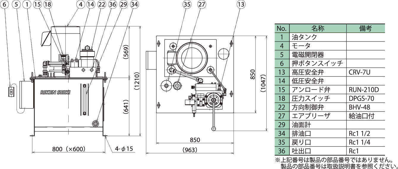
| 形式 | 全閉外扇型 |
|---|---|
| 電圧(相数) | 200V(3相) |
| 出力 | 15kW |
| 定格電流 | 50Hz:60.0A 60Hz:56.0A |
| 負荷電流 | 50Hz:64.0A 60Hz:68.0A |
| 回転数 | 50Hz:1500rpm 60Hz:1800rpm |
| 最高使用圧力 | 高圧:70MPa 低圧:6MPa |
| 吐出口径 | Rc1 |
| 作動油 | ISO VG46 |
| タンク油量 | 230L |
| 有効油量 | 140L |

