SMP-30ESW/SMP-40ESWシリーズ
-
SMP-30ESW/SMP-40ESWシリーズ
・従来よりご好評をいただいておりますSMP-30(40)SWシリーズを改良して軽量化とコストダウンに成功した新シリーズです。
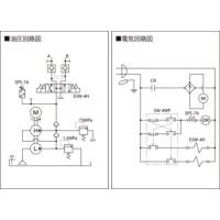
・手許操作スイッチの「PUSH」「PULL」を押している間だけ複動シリンダが伸縮・加圧を行います。また、「PUSH」「PULL」を離してもパイロット操作チェック弁により、長時間の圧力保持が可能です。
・パイロット操作チェック弁と吐出口の間に緊急用圧抜き回路(大気解放型)を設けておりますので、メンテナンス等でシリンダを分離した時に意図せずに圧力が残ってしまっても、容易に圧抜きが可能です。
※電源コードおよび操作スイッチコード長は3mです。(無線リモコンではございません)
共通仕様
| 作動油 | ISO VG32 |
|---|

